手头有一些老晶体管收音机的资料,都是上世纪六十、七十、八十年代的产品,为了不使珍贵的资料白白睡大觉,准备陆续提供给需要的爱好者。不求点赞,不求加分,只图方便朋友,服务大家。

熊猫B737A   













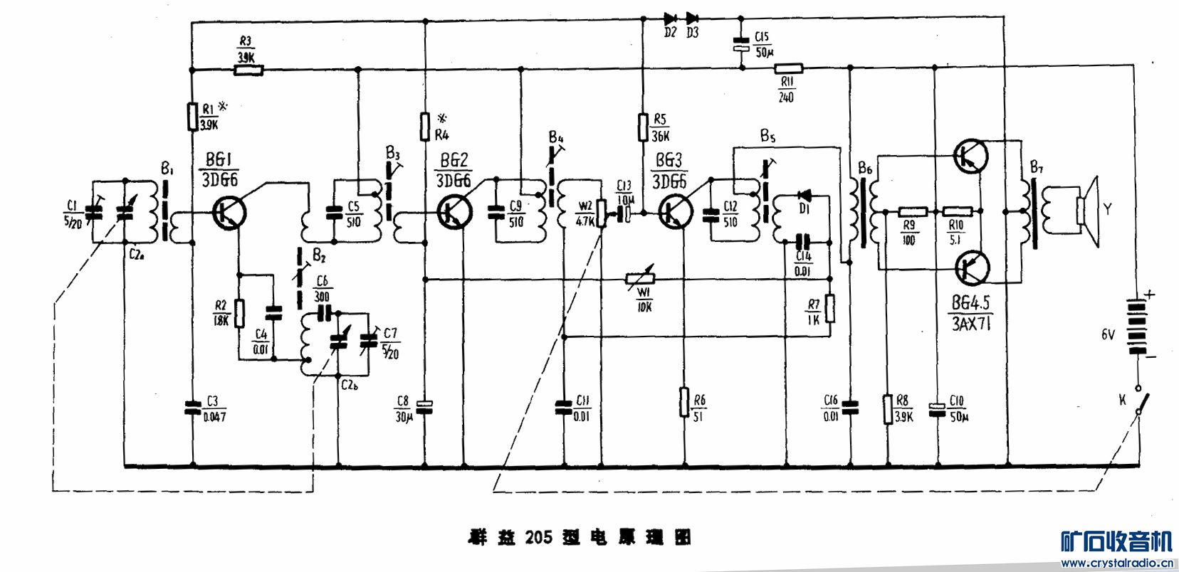
东风(群益)205   
















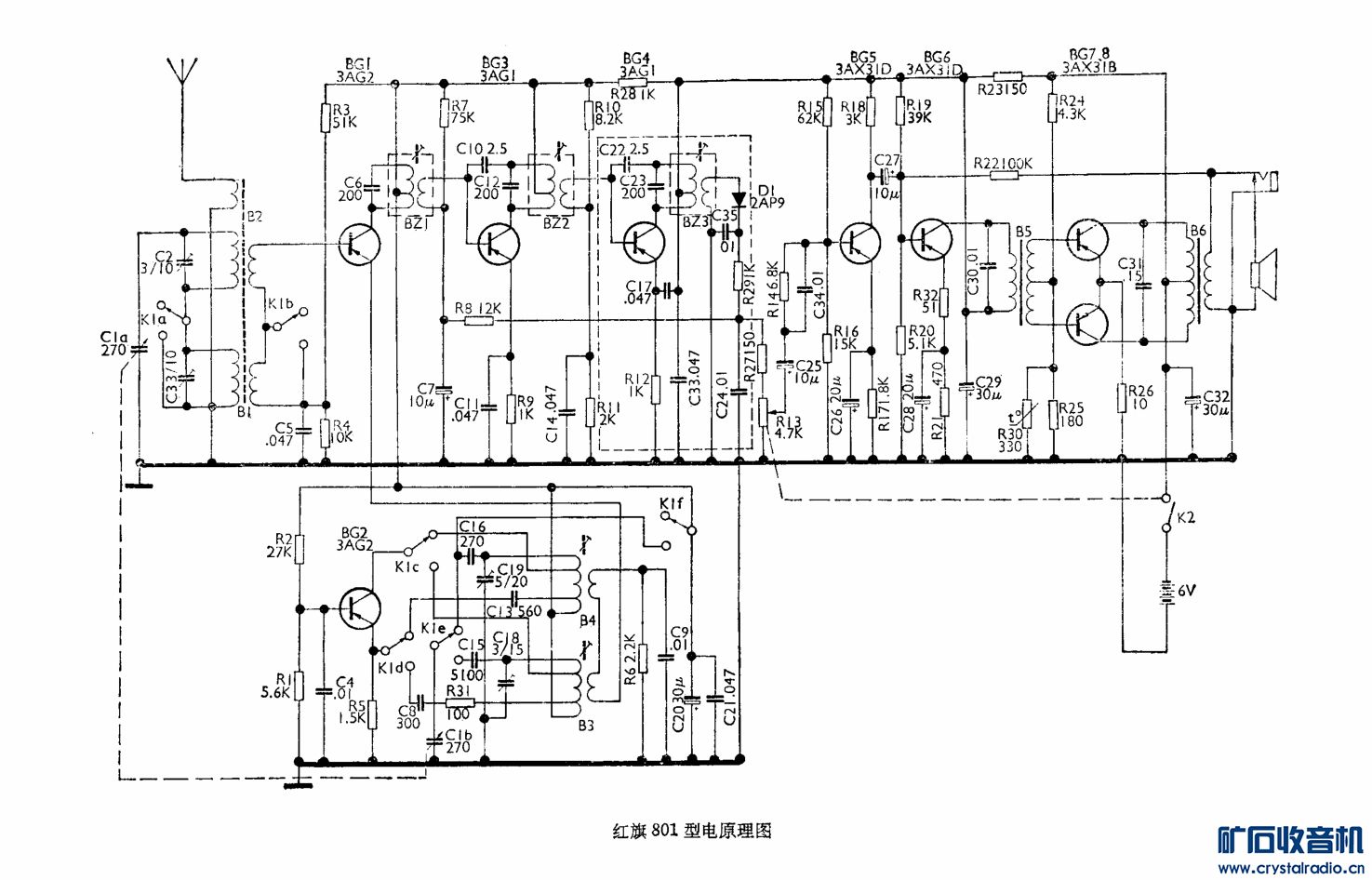
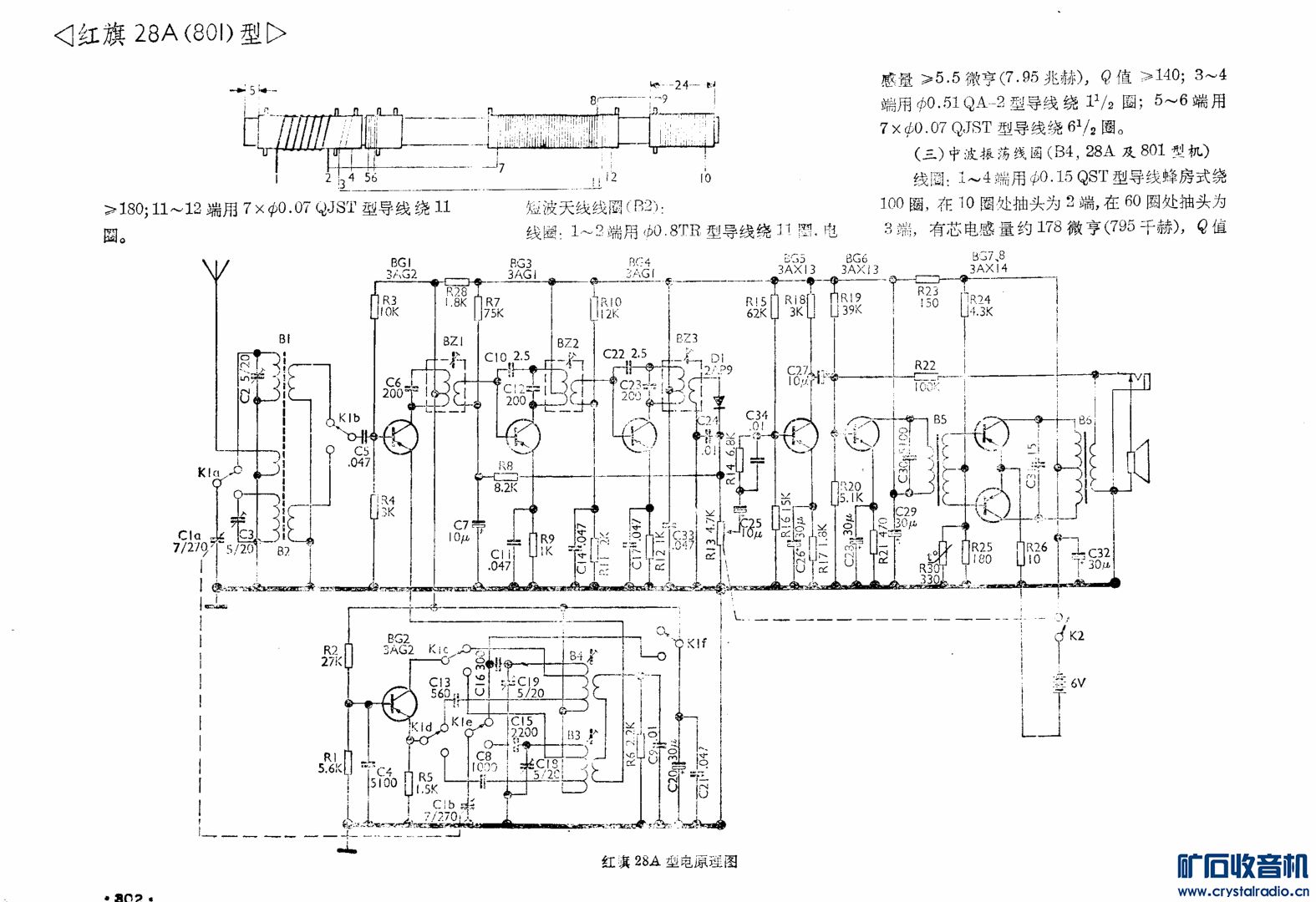
红旗801





















海鸥6C3 飞乐729资料